PWM直流伺服系统中快恢复二极管的作用是什么?
作者:海飞乐技术 时间:2017-03-03 18:07

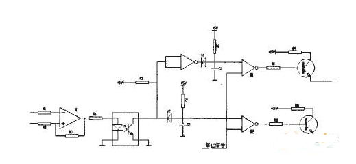
驱动电路是主电路与控制电路之间的接口,驱动电路需具备两个功能:一是实现控制电路与被驱动IGBT栅极的电隔离;二是提供合适的栅极驱动脉冲。采用性能良好的驱动电路可使电力电子器件工作在比较理想的状态,同时可缩短关断时间,减少开关损耗,这对电源的运行效率、可靠性和安全都具有重要的意义。本设计采用ExB841高速型驱动模块构成IGBT的驱动电路。EXB841内部集成光电耦合器,可实现输入控制脉冲和驱动电源的隔离,同时具有短路保护及软关断的功能,EXB841需要外部提供+20V的单电源。
由驱动电路为IGBT提供+15V的正向偏置电压与-5V的反向偏置电压,当发生短路过流时,含有IGBT过流信息的Vce经快速恢复二极管VD1,通过比较器输出接至EXB841的集电极电压监视脚6,其目的是为了消除VD1正向压降随电流不同而异,采用阈值比较器,提高电流检测的准确性。如果发生过流,驱动器EXB841内部的低速切断电路慢速关断IGBT,以避免集电极电流尖峰脉冲损坏IGBT器件。
上一篇:在电路中快恢复二极管的作用是什么?
下一篇:两个15A快恢复二极管并联可以代换一个30A的吗?

